Adaptador CGA PC -- MSX

Este circuito não é de minha autoria. Eu o retirei da web e fiz apenas algumas adaptações (imagens). Atualmente utilizo um monitor CGA de PC fósforo branco com este circuito. Este circuito não pode ser utilizado com monitores VGA ou SVGA! Clique aqui para o esquema eletrônico completo do conversor.

 

Publicado na Revista Mikro n.5, junho/1988

Autor: Prof. Douglas Renaux * - CPGII/CEFET-PR (* Mestrado no PII, Holanda, em 1986. Trabalhando atualmente [1988] em automação industrial.)

Os computadores da linha MSX têm se difundido bastante no mercado nacional, embora com seus periféricos o processo seja mais lento. A principal razão é a incompatibilidade entre as interfaces do padrão PC (estas bastante difundidas no Brasil) e as interfaces MSX. Um bom exemplo é o da interface RGB, da qual tratamos neste artigo.

A incompatibilidade entre os padrões RGB-Expert e RGB-PC não permite que os usuários do primeiro utilizem os monitores para PC disponíveis; o que é uma pena, pois há uma grande variedade de modelos, qualidade e preços, incluindo alguns em cores. Por outro lado, o mercado de monitores de vídeo para o padrão RGB-Expert é bastante restrito.

Felizmente, com um simples circuito de conversão de sinais pode-se conectar qualquer monitor RGB-PC aos microcomputadores Expert. O circuito aqui descrito é de fácil construção, mesmo para os que têm pouca experiência eletrônica. Pode ser alojado numa caixa pequena, colocada por trás do micro, e é alimentado por ele, dispensando pilhas e fonte de alimentação. Além disso, serve tanto para monitores coloridos como monocromáticos, podendo ser utilizado com a interface de 80 colunas.

Estudo dos sinais do padrão RGB

A sigla RGB vem de Red, Green e Blue (vermelho, verde e azul), que são as três cores primárias da televisão. Os microprocessadores que possuem interface RGB enviam para o monitor de vídeo os sinais R, G e B, que indicam a intensidade das três cores em cada ponto da tela. Além destes, são enviados também os sinais de sincronismo, ou seja, aqueles que indicam o momento em que o feixe deve passar da parte inferior da tela para a superior (sincronismo vertical) ou o instante em que o feixe deve passar da margem direita para a esquerda (sincronismo horizontal).

fig. 1. Forma de onda os sinais R, G, B, ou Y.

Padrão RGB-Expert: A figura 1 mostra uma possível forma de onda dos sinais R, G e B ou Y. Sempre que este sinal estiver em nível alto, o feixe será ativado e a cor respectiva vai aparecer na tela, na posição em que o feixe estiver passando. Com o sinal nulo, o feixe será desligado e a tela vai permanecer escura naquela posição. O sinal Y é usado pelos monitores monocromáticos e sua operação é idêntica; alguns desses monitores geram internamente o sinal Y somando os sinais R, G e B.

A figura 2 mostra a forma de onda relativa ao sinal de sincronismo composto do Expert. Esse sinal é formado por pulsos de nível ativo baixo, de dois tipos: os de curta duração (5 microseg), que são os pulsos de sincronismo horizontal, e os de longa duração (120 microseg), atuando como pulsos do sincronismo vertical. Note que entre dois pulsos de sincronismo vertical há cerca de 250 pulsos de sincronismo horizontal - que correspondem a cada uma das linhas de vídeo.

Fig. 2. Sinal de sincronismo composto do Expert.

PINAGEM
pino 2 - terra (nível de referência)
pino 6 - +12 volts
pino 8 - sinal de áudio
pino 3 - R (intensidade de vermelho)
pino 4 - B (intensidade de azul)
pino 5 - G (intensidade de verde)
pino 7 - Y (intensidade em P&B) - Y = R + G + B
pino 1 - sincronismo composto (vertical e horizontal)

Padrão RGB-PC: Os sinais R, G, B e Y são compatíveis com os do Expert e também podem ser vistos na figura 1. Os sinais de sincronismo, porém, ficam separados e são ativos em nível alto; a figura 3 mostra suas formas de onda.

Fig. 3. Sinais de sincronismo do PC.

PINAGEM
pino 1 - terra (nível de referência)
pino 2 - terra
pino 3 - R (vermelho)
pino 4 - G (verde)
pino 5 - B (azul)
pino 6 - Y
pino 8 - sincronismo horizontal
pino 9 - sincronismo vertical

Operação do conversor

Analisando as figuras anteriores, é fácil deduzir que para conectar o Expert a um monitor do padrão PC é necessário converter os sinais de sincronismo de um padrão para outro. Os padrões não são compatíveis entre si por duas razões:
1. O sinal de sincronismo do Expert é composto pelos dois sincronismos combinados (horizontal e vertical), enquanto que no PC eles ficam separados.
2. A polaridade dos pulsos de sincronismo, no PC, é contrária à do Expert.

Fig. 4. Diagrama de bloco do conversor.

Na figura 4 vemos o diagrama de blocos do conversor RGB-Expert/RGB-PC. São necessários circuitos para recuperar o nível CC dos sinais R, G, B e Y porque os monitores digitais para a linha PC possuem portas lógicas nas entradas correspondentes, as quais exigem níveis CC bem definidos. Ocorre que nas saídas do Expert há um capacitor de desacoplamento que elimina esse nível CC, dai a necessidade dos circuitos de recuperação.

O circuito separador de sincronismo baseia-se na largura dos pulsos de sincronismo horizontal e vertical. Na figura 2 pode-se observar que os pulsos de sincronismo horizontal têm uma duração de 5 microseg, enquanto os do sincronismo vertical dura 120 microseg. Portanto, o circuito separador deve identificar a largura dos pulsos e isolar os longos dos breves.

Vamos analisar rapidamente o método usado na identificação da largura dos pulsos (veja a figura 6). Toda vez que um pulso tem inicio, é disparado um circuito mono-estável que gera um pulso com duração de 20 microseg. Convém notar que a duração desse pulso, na saída do mono-estável, independe da largura do pulso que provoca seu disparo; teremos portanto pulsos de 20 microseg gerados tanto pelo sinal de sincronismo horizontal como pelo vertical. Basta então comparar o pulso do sinal de sincronismo composto com aquele na saída do mono-estável; se o pulso de sincronismo for mais longo que o do mono-estável, será do sincronismo vertical, caso contrário será do horizontal.

Fig 5. Sinais no estágio separador de sincronismo.

A figura 5 permite observar o funcionamento do separador de sincronismo. O sinal superior (coletor de T4) é o de sincronismo composto do Expert, com polaridade inversa. Está representado um pulso de sincronismo vertical, seguido por três de sincronismo horizontal.

Na figura 5 aparecem também os sinais de saída dos mono-estáveis. No momento em que o sinal entregue pelo mono-estável A passa do nível alto para baixo, deve-se fazer uma leitura do sincronismo composto invertido (coletor de T4). Se estiver em nível alto, então o último pulso terá sido de sincronismo vertical; caso contrário, o pulso será de sincronismo horizontal.

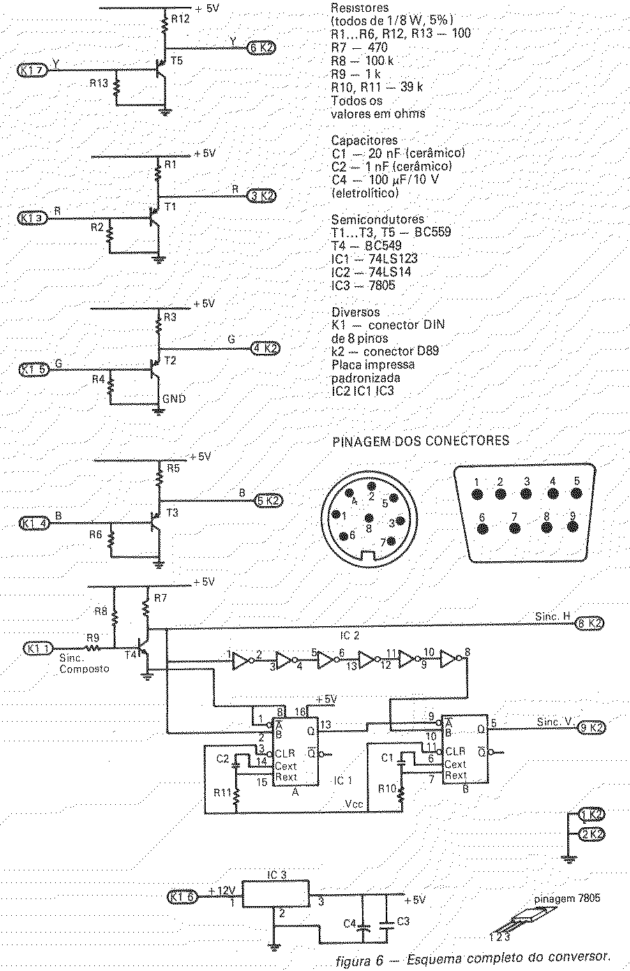
Circuito do conversor

Na figura 6 pode-se ver o diagrama esquemático completo do conversor. Os transistores T1, T2 e T3, com os resistores associados, formam os três estágios recuperadores de nível CC. Na ausência de sinal na base, o transistor conduz (devido ao resistor de polarização na base) e conseqüentemente o emissor fica com nível baixo. Com a presença de sinal na base, o transistor passa a conduzir menos e o nível do emissor aumenta.

O separador de sincronismo é composto por T4 e pelos integrados IC1 e IC2. O transistor e seus resistores formam um amplificador inversor, que compatibiliza a polaridade dos pulsos de sincronismo composto do Expert com a do PC. O sincronismo composto invertido que surge no coletor de T4 é usado como sinal de sincronismo horizontal para os monitores do padrão PC, apesar de não haver pulsos desse tipo durante o pulso de sincronismo vertical, já que o feixe fica apagado.

O integrado 74LS123 (IC1) é constituído por dois mono-estáveis, A e B; o mono-estável A é o gerador dos pulsos de 20 microseg, descrito anteriormente. Sempre que o sinal em seu pino 2 passa do nível alto para baixo, ele gera um pulso com essa duração - determinada pelo capacitor e resistor ligados aos pinos 14, 15 e 16.

O mono-estável B é usado para verificar o nível do sinal de sincronismo composto, ao final da temporização de 20 microseg. Se no momento em que o sinal no pino 9 está descendo o do pino 10 apresenta um nível alto, esse mono-estável gera um pulso de 200 microseg. Mas se o sinal do pino 10 estiver em nível baixo, o mono-estável B será desabilitado e não produzirá pulso algum.

Os seis inversores em cascata garantem um atraso no sincronismo composto invertido, que impede o segundo mono-estável de disparar no inicio do pulso de 20 microseg, situação que não é desejada.

Montagem e utilização

Como se trata de um circuito com poucos componentes, a montagem pode ser feita numa placa de circuito impresso padronizada. Essa placa deve ser cortada de maneira que possa ser acomodada em uma pequena caixa plástica. E a caixa deve ser furada de modo a permitir a passagem dos cabos de conexão ao Expert e ao monitor.

A fiação da placa é feita por cortes nas trilhas já existentes, de forma a manter apenas os pontos de interesse; algumas conexões são feitas através de fios.

Para utilizar o conversor, basta ligá-lo ao conector RGB do Expert e ao monitor de vídeo. A imagem deve então aparecer na tela, nítida e estável. O usuário que possuir uma interface de 80 colunas vai precisar de um adaptador de conector, uma vez que o conector dessa interface é do tipo RCA. Eis o material necessário:
- Jack RCA (conector RCA fêmea para cabo)
- Plugue DIN de 8 pinos
- Jack DIN de 8 pinos

O sinal que deixa a interface de 80 colunas deve ser aplicado às entradas R, G, B e vídeo composto do conversor (usar para isso o jack DIN). A alimentação vem do Expert via conector RGB, para o pino de +12 V do circuito.